中央空调中央空调
热线:0531-87976800 13805316280

联系方式

电话:138-0531-6280
邮箱:jnzykt@126.com
网址www.jnzykt.com

地址:济南市天桥区小清河北路




留言板
名称
电话
手机
邮箱
内容
 首页 >> 空调资讯 >> 空调知识 >> 三菱重工海尔机房专用空调远程监控方式介绍

三菱重工海尔机房专用空调远程监控方式介绍

日期:2011-06-13来源:jnzykt.com人气:[6117]次
共五部分:第三部分  三菱重工海尔机房专用空调远程监控方式介绍

  对空调的远程监控,可以有不同的方式,在与用户洽谈时,首先应了解用户的需求,即用户最终要以何种方式实现对空调的监控。最终的监控方式不同,则用户要求的监控系统也就不同,而我们为用户提供的内容也就不同。用户最终的监控方式通常有以下几种情况(注:无论何种情况,都需为每套空调配一个QMS,即为空调提供一个可外接设备的RS485接口):

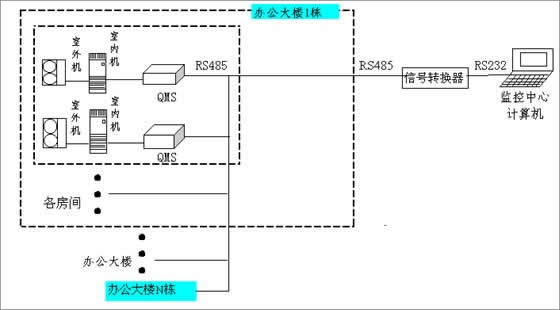
1、用户的空调放置的比较集中,监控计算机离空调都很近,常见的是在一栋大楼里,原则上空调距离计算机的最远连线距离(总配线距离)不超过1200m,用户要求用一台计算机对区域内的空调进行集中监控,连线示意如下:

机房专用空调远程控制一

  距离符合上述要求,用一个RS485/RS232信号转换器,最多可连接48套空调,一个信号转换器占用计算机的一个COM口,如果用的是台式机,一般有两个COM口,最多可监控96套空调。如空调数量超过96,则需追加计算机。

  安装:RS485接口可进行多点连接,接口分正负两极,连接时将正极接在一起,负极接在一起,例如用一台计算机监控48套空调(QMS应已安装OK,并分别设定了不同的地址位,具体安装见1.4 QMS的安装说明),将每相邻两台空调上的QMS的黑线(负极)连在一起,白线(正极)连在一起,最后连接到RS485/RS232信号转换器的正负极上,转换器连到计算机的COM口上,安装测试软件(安装盘为3张软盘,具体使用见1.5 软件的使用说明),将软件的控制COM口设定为连接转换器的COM口,即可对空调进行监控。

  除为每套空调配一个QMS外,还需根据区域内空调的数量配备RS485/RS232信号转换器(每48套空调配一个信号转换器),测试软件可免费提供。

2、空调与计算机之间的距离超过上述情况所示范围,则用户需选择某种通讯方式在空调和计算机之间进行数据的远距离传输,常用的通讯方式有PSTN(公众电话网)、DDN(数字数据专线)等,选用PSTN的控制方式连线图如下:

机房专用空调远程控制二

  空调(实际为QMS)通过信号转换器连接到被叫MODEM上,监控计算机连接到主叫MODEM上,在计算机上安装电话拨号监控软件后,用该软件的拨号程序,拨通被叫MODEM,在主叫MODEM与被叫MODEM之间建立连接,即可通过电话线实现计算机与空调之间的数据的远距离传输,即可实现远程监控。因通过电话线进行远程监控与一般打电话类似,只要给被叫MODEM分别分配不同的电话号码,就可分别在主叫MODEM与各被叫MODEM之间建立连接,进行数据传递,因而被叫MODEM的数量可以无限多。

  每个MODEM与空调机间的连接与计算机与空调之间的连接相同,理论上一个MODEM可连接48套空调,但由于MODEM上的接口电压较弱,实际使用中,一个MODEM最多连接10套空调,且距离不能超过100m。MODEM最好选用硬跳线的MODEM,一般的软跳线的MODEM经专门的设置后,基本可以满足要求。推荐使用GVC(致福)的大众型56K外置MODEM。设置时只需对被叫MODEM进行设置,但主叫MODEM应采用同一型号。

  如选用该控制方式,除每套空调配一个QMS外,监控中心配一个MODEM,每一个点或称基站(需监控的空调数量少于10套)应配一个被叫MODEM,一个被叫MODEM配一个信号转换器,本公司可为用户代为购买MODEM并进行设置,也可由用户自行购买并设置(本公司提供设置方法),软件可提供。

  这种方式较适用于只对空调进行监控,并且用户自己有电话网(例如电信、电力、铁路等)的场合。

  如用户采用DDN或其他远距离通信方式来传输数据进行监控,则一般在基站和监控中心都有专用的通信设备,通信设备之间以其特有的通信方式进行通信(例如光缆、无线等),同时通信设备上应有RS232接口,可分别与计算机和空调进行连接,在计算机上安装专门的监控软件,即可进行远程监控。

3、上述两种方式更广泛更高效的监控方式,是将空调作为一种恒温设备与其他设备(包括供电、备用电源、火警等)一起进行监控,这种监控方式一般是由专门的集中监控设备厂家提供远程监控系统,而空调及其他设备的厂家只提供RS485或RS232接口及通信协议。连线图如下页图所示:

机房专用空调远程控制三

  与第二种情况相同的是,计算机与设备之间也必须选定某种通讯方式进行数据的远距离传输,但因是对不同的设备同时进行监控,所以不是将通信设备分别与每个设备相连(如采用这种方式,每个设备需有一条通信线路,会增加成本并降低运行效率),而是将通信设备连接到一个监控模块上,由该模块与每一个设备进行连接,采集每个设备的数据,在通过通信设备将数据传到监控中心计算机,并将监控中心计算机的指令发到各个设备上,因此该模块起了一个桥梁和纽带的作用。该模块由集中监控设备厂家提供,模块一般都带有RS485或RS232接口与各设备连接,由于各设备的功能不同,其通信协议也就各不相同,集中监控设备厂家需要根据各设备厂家提供的通信协议编制相应的监控软件,实现对每个设备的监控。

  在这种情况下,如监控模块要求RS485接口,我们只需为每套空调提供一个QMS,即RS485接口即可。如监控模块要求RS232接口,则根据需要,再为每个基站配一个RS485/RS232信号转换器。通信协议可免费提供。